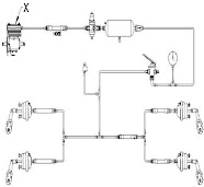
Hydraulic and Pneumatic – ITI NIMI Mock Test MMVTest Hydraulic and Pneumatic (हाइड्रोलिक और वायवीय) – ITI NIMI Mock Test MMV Theory 1st Year Hydraulic and Pneumatic - ITI NIMI Mock Test MMV Theory 1st Year 1 / 431. Q. Which device converts hydraulic energy into mechanical energy? | कौन सी डिवाइस हाइड्रोलिक ऊर्जा को यांत्रिक ऊर्जा में परिवर्तित करती है? A) Actuator | एक्चुएटर B) Regulator | रेगुलेटर C) Compressor | कंप्रेसर D) Control Valve | नियंत्रण वॉल्व (कण्ट्रोल वॉल्व) 2 / 432. Q. What is the symbol of control valve? | निम्न प्रतीक किस नियंत्रण वॉल्व का है? A) 2/2 direction control valve | 2/2 दिशा नियंत्रण वॉल्व B) 3/2 direction control valve | 3/2 दिशा नियंत्रण वॉल्व C) 4/3 direction control valve | 4/3 दिशा नियंत्रण वॉल्व D) 4/2 direction control valve | 4/2 दिशा नियंत्रण वॉल्व 3 / 433. Q. Which valve save the pneumatic brake components against damage? | कौन सा वॉल्व क्षति के खिलाफ वायवीय (न्यूमेटिक) ब्रेक घटकों को बचाता है? A) Brake valve | ब्रेक वॉल्व B) Check valve | चेक वॉल्व C) Relay valve | रिले वॉल्व D) Unloader valve | अनलोडर वॉल्व 4 / 434. Q. What is the function of hydraulic oil in hydraulic system? | हाइड्रोलिक सिस्टम (प्रणाली) में हाइड्रोलिक तेल का क्या कार्य है? A) Transmit power | शक्ति संचारित करना B) Increase the heat | ऊष्मा बढ़ाना C) Increase the volume | आयतन वृद्धि करना D) Reduce the pressure | दबाव कम करना 5 / 435. Q. What is the name of the manual symbol? | निम्न मैनुअल प्रतीक का नाम क्या है? A) Rollar operated | रोलर ऑपरेटिड B) Foot pedal | फुट पैडल C) Push Button | पुश बटन D) General button | जनरल बटन 6 / 436. Q. Which part operates the brake shoe in the hydraulic brake system? | हाइड्रोलिक ब्रेक सिस्टम में कौन सा हिस्सा ब्रेक शू का संचालन करता है? A) Brake drum | ब्रेक ड्रम B) Brake pedal | ब्रेक पैडल C) Wheel cylinder | व्हील सिलेंडर D) Master cylinder | मास्टर सिलेंडर 7 / 437. Q. What is the effect if the unloader valve is in open position? | यदि अनलोडर वॉल्व खुली स्थिति में है तो क्या प्रभाव पड़ता है? A) Release the air to the brake valve | ब्रेक वॉल्व में हवा को छोड़ें B) Allow the air in to the air tank | हवा को हवा की टंकी में जाने दें C) Maintain the required air pressure | आवश्यक वायु दबाव बनाए रखें D) Continuously allow the air to the atmosphere | वायु को लगातार वायुमंडल में जाने की अनुमति दें 8 / 438. Q. What is the direction of driven gear in an external gear pump? | बाहरी गियर पंप में ड्राईवर गियर की दिशा क्या होती है? A) Same direction | समान दिशा B) Inclined direction | झुकी हुई दिशा C) Opposite direction | उल्टी दिशा D) Perpendicular direction | लम्बवत दिशा 9 / 439. Q. What is the name of the part marked as X in power assisted steering system? | पावर असिस्टेड स्टीयरिंग सिस्टम में x के रूप में चिह्नित भाग का नाम क्या है? A) Steering gear | स्टीयरिंग गियर B) Piston rod | पिस्टन रॉड C) Pressure line | प्रेशर लाइन D) Fluid reservoir | द्रव जलाशय (फ्लूइड रिजर्वायर) 10 / 4310. Q. Which measure the liquid's resistance of flow? | प्रवाह के तरल प्रतिरोध को कौन मापता है? A) Gravity | गुरुत्वाकर्षण B) Elasticity | इलास्टिसिटी C) Quality | गुणवत्ता D) Viscosity | विस्कोसिटी (श्यानता) 11 / 4311. Q. What is the name of the part marked as x in the pneumatic brake system? | न्यूमेटिक ब्रेक प्रणाली में the x के रूप में चिह्नित भाग का नाम क्या है? A) Air release valve | एयर रिलीज़ वॉल्व B) Brake valve | ब्रेक वॉल्व C) Pressure release valve | प्रेशर रिलीज़ वॉल्व D) Bypass valve | बाईपास वॉल्व 12 / 4312. Q. What is the working media in pneumatic system? | वायवीय (न्यूमेटिक) प्रणाली में वर्किंग मीडिया क्या है? A) Air | एयर (वायु) B) Oil | तेल C) Diesel | डीज़ल D) Stream | स्ट्रीम (धारा) 13 / 4313. Q. What is the name of part marked as X in pneumatic brake system? | न्यूमेटिक ब्रेक प्रणाली मेंx के रूप में चिह्नित भाग का नाम क्या है? A) Air tank | एयर टैंक B) Air pressure gauge | एयर प्रेशर गेज C) Brake valve | ब्रेक वाल्व D) Compressor | कंप्रेसर 14 / 4314. Q. What is the name of the hydraulic cylinder? | निम्न हाइड्रोलिक सिलेंडर का नाम क्या है? A) Double rod cylinder | डबल रॉड सिलेंडर B) Double acting cylinder | डबल एक्टिंग सिलेंडर C) Single acting cylinder | सिंगल एक्टिंग सिलेंडर D) Rotary acting cylinder | रोटरी एक्टिंग सिलेंडर 15 / 4315. Q. Which valve safe guards the hydraulics jack? | कौन सा वॉल्व हाइड्रोलिक्स जैक की सुरक्षा करता है? A) Relief valve | रिलीफ वॉल्व B) Shut off valve | शट ऑफ़ वॉल्व C) Non return valve 1 | नॉन रिटर्न वॉल्व 1 D) Non return valve 2 | नॉन रिटर्न वॉल्व 2 16 / 4316. Q. What is the type of the compressor? | निम्न कंप्रेसर का प्रकार क्या है? A) Gear type | गियर टाइप B) Vane type | वेन टाइप C) Rotary type | रोटरी टाइप D) Reciprocating type | रेसिप्रोकेटिंग टाइप 17 / 4317. Q. Which law is applied in hydraulic brake system? | हाइड्रोलिक ब्रेक प्रणाली में कौन सा नियम लागू होता है? A) Boyle's law | बॉयल का नियम B) Charles law | चार्ल्स कानून C) Pascal's law | पास्कल का नियम D) Newton's law | न्यूटन का नियम 18 / 4318. Q. Which type of pump used in the hydraulic jack? | हाइड्रोलिक जैक में किस प्रकार का पंप प्रयोग किया जाता है? A) Gear pump | गियर पंप B) Plunger pump | प्लंजर पंप C) Vane pump | वेन पंप D) Internal gear pump | आंतरिक गियर पंप 19 / 4319. Q. What is the reason for pneumatic brake failure? | वायवीय (न्यूमेटिक) ब्रेक विफलता का कारण क्या है? A) Less pedal play | कम पैडल प्ले B) More pedal play | अधिक पैडल प्ले C) Defective unloader valve | दोषरहित अनलोडर वॉल्व D) Defective front wheel slack adjuster | दोषपूर्ण फ्रंट व्हील स्लैक एडजस्टर 20 / 4320. Q. What is the type of inner drive gear used in the internal gear oil pump? | आंतरिक गियर तेल पंप में उपयोग किए जाने वाले आंतरिक ड्राइव गियर का प्रकार क्या है? A) Spur gear | स्पर गियर B) Spiral gear | स्पाइरल गियर C) Rotor gear | रोटर गियर D) Helical gear | हेलिकल गियर 21 / 4321. Q. What is the name of this pump? | निम्न पंप का नाम क्या है? A) Rotor Pump | रोटर पंप B) Plunger pump | प्लन्जर पंप C) Internal gear pump | आंतरिक गियर पंप D) External gear pump | बाहरी गियर पंप 22 / 4322. Q. Which device converts mechanical energy into pneumatic energy? | कौन सी युक्ति यांत्रिक ऊर्जा को वायवीय (न्यूमेटिक) ऊर्जा में परिवर्तित करती है? A) Actuator | गति देनेवाला B) Generator | जनक C) Alternator | आवर्तित्र D) Compressor | कंप्रेसर 23 / 4323. Q. Which component of air brake system converts pneumatic into mechanical energy? | एयर ब्रेक सिस्टम का कौन सा घटक वायवीय (न्यूमेटिक) को यांत्रिक ऊर्जा में परिवर्तित करता है? A) Reservoir | जलाशय (रिज़र्वायर) B) Brake valve | ब्रेक वॉल्व C) Compressor | कंप्रेसर D) Brake chamber | ब्रेक चैम्बर 24 / 4324. Q. What is the power flow of pneumatic system? | वायवीय (न्यूमेटिक) प्रणाली का शक्ति प्रवाह क्या है? A) Compressor - Actuator - Control valve | कंप्रेसर - एक्चुएटर - नियंत्रण वॉल्व B) Control valve - Compressor - Actuator | नियंत्रण वॉल्व - कंप्रेसर - एक्चुएटर C) Actuator - Control valve - Compressor | एक्चुएटर - नियंत्रण वॉल्व - कंप्रेसर D) Compressor - Control valve - Actuator | कंप्रेसर - नियंत्रण वॉल्व - एक्चुएटर 25 / 4325. Q. Which service unit act as filter, regulator and lubricator in the pneumatic system? | वायवीय (न्यूमेटिक) प्रणाली में फिल्टर, रेगुलेटर और लुब्रिकेटर के रूप में कौन सी सर्विस यूनिट (सेवा इकाई) कार्य करती है? A) Air service unit | एयर सर्विस यूनिट (वायु सेवा इकाई) B) Compressor unit | कंप्रेसर यूनिट (कंप्रेसर इकाई) C) Valve unit | वॉल्व यूनिट (वॉल्व इकाई) D) Actuator unit | एक्चुएटर यूनिट (एक्चुएटर इकाई) 26 / 4326. Q. Which device transmit the pressure equally to all wheel cylinders in hydraulic brake? | कौन सी युक्ति हाइड्रोलिक ब्रेक में सभी व्हील सिलेंडर के लिए समान रूप से दबाव संचारित करता है? A) Slave cylinder | स्लेव सिलेंडर B) Servo cylinder | सर्वो सिलेंडर C) Master cylinder | मास्टर सिलेंडर D) Booster cylinder | बूस्टर सिलेंडर 27 / 4327. Q. What is the name of this part marked as x in hydraulic clutch? | निम्न हाइड्रोलिक क्लच में x के रूप में चिह्नित इस भाग का नाम क्या है? A) Wheel cylinder | व्हील सिलेंडर B) Master cylinder | मास्टर सिलेंडर C) Clutch cylinder | क्लच सिलेंडर D) Slave cylinder | स्लेव सिलेंडर 28 / 4328. Q. What is the name of the mechanical symbol? | निम्न यांत्रिक प्रतीक का नाम क्या है? A) Plunger | प्लंजर B) Push button | पुश बटन C) Rollar operator | रोलर ऑपरेटिड D) Foot Pedal | फुट पैडल 29 / 4329. Q. Which act as a seal in the external gear pump? | बाहरी गियर पंप में सील के रूप में कौन कार्य करता है? A) Housing | हाउसिंग B) Drive gear | ड्राइव गियर C) Driven gear | ड्रिवेन गियर D) Gear meshing | गियर मेशिंग 30 / 4330. Q. Which law states that the pressure intensity of a static liquid equal in all direction? | कौन सा नियम बताता है कि सभी दिशाओं में एक स्थिर तरल के दबाव की तीव्रता एक समान होती है? A) Boyle's law | बॉयल का नियम B) Pascal's law | पास्कल का नियम C) Charle's law | चार्ल्स का नियम D) Newton's law | न्यूटन का नियम 31 / 4331. Q. What is the symbol of control valve? | निम्न प्रतीक किस नियंत्रण वॉल्व का है? A) 2/2 direction control valve | 2/2 दिशा नियंत्रण वॉल्व B) 3/2 direction control valve | 3/2 दिशा नियंत्रण वॉल्व C) 4/3 direction control valve | 4/3 दिशा नियंत्रण D) 4/2 direction control valve | 4/2 दिशा नियंत्रण वॉल्व 32 / 4332. Q. Which unit supplies a fine mist of oil in pneumatic system? | कौन सी इकाई वायवीय (न्यूमेटिक) प्रणाली में तेल की महीन धुंध की आपूर्ति करती है? A) Actuator | एक्चुएटर B) Control valve | नियंत्रण वॉल्व (कण्ट्रोल वॉल्व) C) Air service unit | एयर सर्विस यूनिट (वायु सेवा इकाई) D) Pressure relief valve | प्रेशर रिलीफ वॉल्व 33 / 4333. Q. Which part in the internal gear pump act as seal? | आंतरिक गियर पंप में कौन सा भाग सील के रूप में कार्य करता है? A) Gears | गियर्स B) Gasket | गैसकेट C) Sealing ring | सीलिंग रिंग D) Crescent-shaped spacer | क्रीसेंट आकार का स्पेसर 34 / 4334. Q. Which valve regulate the flow rate in hydraulic system? | कौन सा वॉल्व हाइड्रोलिक सिस्टम में प्रवाह दर (फ्लो रेट) को नियंत्रित करता है? A) By pass | बाईपास B) Delivery | डिलीवरी C) Non return | नॉन रिटर्न D) Pressure relief | प्रेशर रिलीफ 35 / 4335. Q. How many switching position in 4/2 directional control valve? | 4/2 दिशात्मक नियंत्रण वॉल्व में कितनी स्विचिंग स्थिति होती है? A) Four | चार B) Two | दो C) One | एक D) Three | तीन 36 / 4336. Q. What is the name of part marked as X in the pneumatic system? | न्यूमेटिक प्रणाली में x के रूप में चिह्नित भाग का नाम क्या है? A) Regulator | रेगुलेटर B) Control valve | नियंत्रण वॉल्व (कण्ट्रोल वॉल्व) C) Filter | फ़िल्टर D) Air service unit | वायु सेवा इकाई (एयर सर्विस यूनिट) 37 / 4337. Q. What is the symbol of control valve? | निम्न प्रतीक किस नियंत्रण वॉल्व का है? A) 2/2 direction control valve | 2/2 दिशा नियंत्रण वॉल्व B) 3/2 direction control valve | 3/2 दिशा नियंत्रण वॉल्व C) 4/3 direction control valve | 4/3 दिशा नियंत्रण वॉल्व D) 4/2 direction control valve | 4/2 दिशा नियंत्रण वॉल्व 38 / 4338. Q. What is the name of part marked as X? | X के रूप में चिह्नित भाग का नाम क्या है? A) Piston returning spring | पिस्टन रिटर्निंग स्प्रिंग B) Brake shoe returning spring | ब्रेक शू रिटर्निंग स्प्रिंग C) Brake pedal returning spring | ब्रेक पैडल रिटर्निंग स्प्रिंग D) Pressure plate returning spring | प्रेशर प्लेट रिटर्निंग स्प्रिंग 39 / 4339. Q. Which valve is to be closed before lifting the load with hydraulic jack? | हाइड्रोलिक जैक के साथ भार उठाने से पहले किस वॉल्व को बंद किया जाना चाहिए? A) Relief valve | रिलीफ वॉल्व B) Shut of valve | शट ऑफ़ वॉल्व C) Non return valve-1 | नॉन रिटर्न वॉल्व 1 D) Non return valve-2 | नॉन रिटर्न वॉल्व 2 40 / 4340. Q. What is the name of part marked as x in hydraulic clutch? | निम्न हाइड्रोलिक क्लच में x के रूप में चिह्नित भाग का नाम क्या है? A) Slave cylinder | स्लेव सिलेंडर B) Master cylinder | मास्टर सिलेंडर C) Air cylinder | एयर सिलेंडर D) Wheel cylinder | व्हील सिलेंडर 41 / 4341. Q. What is the name of the valve? | निम्न वॉल्व का नाम क्या है? A) Check valve | चेक वॉल्व B) Choke valve | चोक वॉल्व C) Throttle valve | थ्रॉटल वॉल्व D) Pressure relief valve | प्रेशर रिलीफ वॉल्व 42 / 4342. Q. What is the name of drive pump? | निम्न ड्राइव पंप का नाम क्या है ? A) Van pump | वैन पंप B) Plunger pump | प्लजर पंप C) Internal gear drive pump | आंतरिक गियर ड्राइव पंप D) External gear drive pump | बाहरी गियर ड्राइव पंप 43 / 4343. Q. Which is the power source of pneumatic system? | वायवीय (न्यूमेटिक) प्रणाली का शक्ति स्रोत कौन सा है? A) Actuator | एक्चुएटर B) Control value | नियंत्रण वॉल्व (कण्ट्रोल वॉल्व) C) Air Compressor | एयर कंप्रेसर D) Air Service unit | एयर सर्विस यूनिट (वायु सेवा इकाई) Your score is Facebook Restart